Изодром

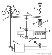
Изодро́м — механическое, электрическое или гидравлическое устройство, обеспечивающее гибкую обратную связь в регуляторах. Изодром представляет собой механизм, состоящий из демпфера, пружины и системы рычагов, или дифференциальную цепь, включенную в обратную связь. Впервые название «изодромный» возникло применительно к центробежным регуляторам, где изодром обеспечивал постоянство частоты вращения машины при разных нагрузках. В изодромных регуляторах время изодрома можно настраивать в пределах от 3 сек до 100 мин.
Статья находится в рубриках
Яндекс.Метрика